Máy chiết xuất CO₂ siêu giới hạn là một công nghệ hiện đại, với cấu tạo phức tạp và nguyên lý hoạt động tiên tiến. Nó mang lại hiệu quả cao và đáp ứng yêu cầu khắt khe trong ngành dược phẩm, thực phẩm và mỹ phẩm. Trong bài viết này, hãy cùng Thành Ý tìm hiểu về Máy Chiết Xuất CO₂ Siêu Giới Hạn nhé!
Tìm hiểu về Máy Chiết Xuất CO₂ Siêu Giới Hạn
Máy chiết xuất CO₂ siêu giới hạn là gì?
Máy chiết xuất CO2 siêu giới hạn là thiết bị chuyên dụng sử dụng carbon dioxide (CO₂) ở trạng thái siêu giới hạn để chiết xuất các hợp chất từ nguyên liệu tự nhiên, như thảo dược, hạt, hoa hay thực phẩm. Đây là một phương pháp tiên tiến, hiệu quả cao và an toàn, được sử dụng rộng rãi trong các ngành công nghiệp như dược phẩm, thực phẩm và mỹ phẩm.
.jpg)
Trạng thái siêu giới hạn là trạng thái của một chất khi nó ở nhiệt độ và áp suất cao hơn điểm giới hạn. Trong trạng thái này, CO₂ có đặc tính lý tưởng, như có khả năng hoà tan các chất lỏng hay thẩm thấu sâu vào nguyên liệu và dễ dàng tách chiết hợp chất với chất khí. Phương pháp này cho phép chiết xuất hiệu quả các hợp chất hòa tan mà không làm tổn hại đến chất lượng nguyên liệu.
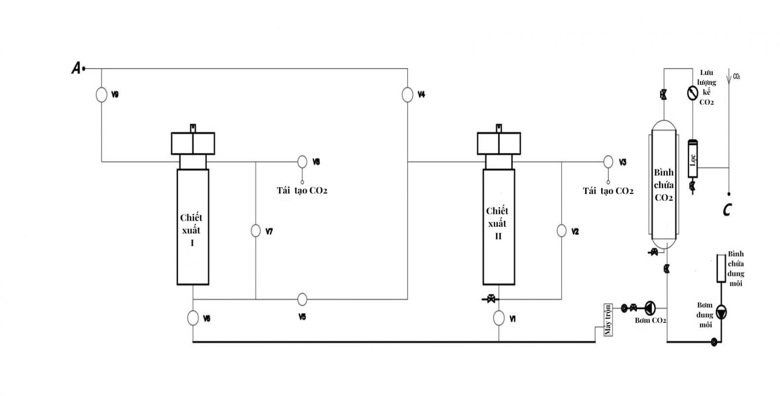
Cấu tạo
Một máy chiết xuất CO₂ siêu giới hạn thường gồm các bộ phận chính sau:
- Bình chứa CO₂: Chứa CO₂ ở trạng thái lỏng hoặc khí.
- Bình chiết xuất: Chứa nguyên liệu cần chiết xuất.
- Bơm CO₂: Đưa CO₂ vào hệ thống và tăng áp suất.
- Bộ gia nhiệt: Làm nóng CO₂ để đạt trạng thái siêu giới hạn.
- Bộ điều chỉnh áp suất: Kiểm soát áp suất trong hệ thống.
- Bình tách: Thu hồi hợp chất chiết xuất được.
- Hệ thống làm lạnh và tái chế CO₂: Làm lạnh CO₂ sau khi tách để chuyển nó từ trạng thái khí về lỏng và tái sử dụng trong quy trình.
- Bảng điều khiển: Theo dõi và điều chỉnh các thông số quan trọng.

Nguyên lý hoạt động
Máy chiết xuất CO₂ siêu giới hạn là dựa vào khả năng đặc biệt của CO₂ ở trạng thái siêu tới hạn để hòa tan, tách chiết và thu hồi các hợp chất tự nhiên.
- Chuẩn bị CO₂: CO₂ được lấy từ bình chứa, sau đó bơm nén CO₂ để đạt áp suất cao hơn điểm giới hạn (thường trên 73,8 bar). Đồng thời, bộ gia nhiệt làm nóng CO₂ đến nhiệt độ trên 31°C. Kết quả CO₂ đạt trạng thái siêu giới hạn, có tính chất vừa giống chất lỏng vừa giống chất khí.
- Chiết xuất hợp chất từ nguyên liệu: CO₂ siêu giới hạn được đưa vào bình chiết xuất, nơi chứa nguyên liệu như thảo dược, hạt hoặc hoa. Trong bình chiết xuất, CO₂ thẩm thấu vào nguyên liệu và hoà tan các hợp chất mong muốn. Quá trình này diễn ra liên tục hoặc theo mẻ, tùy thuộc vào thiết kế máy.
- Tách hợp chất và CO₂: Sau khi rời khỏi bình chiết xuất, hỗn hợp CO₂ và hợp chất chiết xuất đi vào bình tách. Ở đây, áp suất được giảm xuống, khiến CO₂ mất khả năng hoà tan và chuyển sang trạng thái khí. Các hợp chất chiết xuất sẽ được tách ra thu gom trongg bình tách.
- Thu hồi và tái sử dụng CO₂: CO₂ sau khi tách được làm lạnh, chuyển về trạng thái lỏng hoặc khí và tái sử dụng trong hệ thống. Điều này giúp tiết kiệm chi phí vận hành và giảm tác động đến môi trường.


Ưu điểm
- Hiệu suất cao: Chiết xuất được các hợp chất khó tách bằng phương pháp thông thường.
- Sản phẩm tinh khiết: Không cần dùng dung môi hoá học, tránh được tạp chất.
- Tiết kiệm và bền vững: CO₂ được tái sử dụng, giảm chi phí vận hành và thân thiện với môi trường.
- An toàn và tự động: Quá trình diễn ra trong môi trường khép kín, an toàn cho người vận hành và được kiểm soát tự động qua bảng điều khiển.
Ứng dụng
Máy chiết xuất CO₂ siêu giới hạn có nhiều ứng dụng quan trọng trong các ngành công nghiệp khác nhau nhờ khả năng chiết xuất các hợp chất tự nhiên với độ tinh khiết cao và bảo toàn hoạt tính sinh học. Dưới đây là các lĩnh vực chính và những ứng dụng cụ thể:
- Ngành dược phẩm: Chiết xuất các hoạt chất sinh học từ thảo dược để sản xuất thuốc hoặc sản phẩm chức năng.
- Ngành Thực phẩm:
- Tinh dầu tự nhiên: Sản xuất tinh dầu từ hạt, vỏ quả.
- Chiết xuất hương liệu: Lấy hương liệu tự nhiên từ cà phê, trà, hoặc gia vị.
- Khử caffeine: Dùng để loại bỏ caffeine khỏi cà phê mà không làm mất đi hương vị tự nhiên.
- Ngành Mỹ phẩm:
- Sản xuất dầu dưỡng và tinh dầu cho da: Chiết xuất dầu từ các loại hạt giàu dưỡng chất và vitamin cho da; tinh dầu từ hoa và thảo mộc được sử dụng làm nguyên liệu trong nước hoa, kem dưỡng, xà phòng.
- Chất chống oxy hoá và dưỡng chất: Chiết xuất các hợp chất chống oxy hoá từ thực vật để tạo ra các sản phẩm dưỡng da, chống lão hoá.
- Ngành Công nghiệp Nông nghiêp:
- Sản xuất chế phẩm sinh học: Chiết xuất hợp chất hữu cơ từ cây trồng để sản xuất các chế phẩm sinh học như thuốc bảo vệ thực vật tự nhiên, phân bón sinh học.
- Tinh chế dầu thực vật: Sản xuất dầu thực vật từ các loại hạt, phục vụ cho ngành thực phẩm chức năng hoặc chăn nuôi.
- Ngành Công nghiệp Hoá học và Vật liệu:
- Chiết xuất và tinh chế polymer tự nhiên: Sản xuất vật liệu sinh học ứng dụng trong y học hoặc công nghiệp.
- Sản xuất chất phụ gia: Chiết xuất các hợp chất hữu cơ để sản xuất phụ gia thực phẩm, phụ gia mỹ phẩm hoặc tăng cường hương vị.
- Ngành Công nghiệp Sạch và Môi trường:
- Chiết xuất dầu thải và tái chế: Chiết tách dầu thải từ chất thải công nghiệp hoặc vật liệu nhựa, hỗ trợ tái chế và giảm thiểu ô nhiễm.
- Tách chiết hợp chất từ rác thải sinh học: Chiết xuất các hợp chất hữu cơ có giá trị từ rác thải sinh học, giúp tận dụng tài nguyên và giảm thiểu tác động đến môi trường.

Tìm hiểu thêm về: Hệ thống chiết xuất và cô đặc chân không
Xem thêm về: Xu hướng cải tiến Công nghệ và Xu hướng hướng tới Sản xuất bền vững về Máy chiết xuất CO2 siêu giới hạn
Video Máy chiết suất CO₂ siêu giới hạn
Với bề dày kinh nghiệm và sự tận tâm, Thành Ý tự hào là đối tác tin cậy của nhiều doanh nghiệp trong lĩnh vực dược phẩm, thực phẩm. Sản phẩm và dịch vụ của chúng tôi không chỉ đảm bảo chất lượng mà còn đáp ứng các tiêu chuẩn khắt khe nhất. Đội ngũ kỹ thuật viên chuyên nghiệp của chúng tôi luôn sẵn sàng hỗ trợ bạn 24/7, giúp bạn tìm ra giải pháp tối ưu nhất cho sản phẩm của mình. Hãy liên hệ với chúng tôi ngay hôm nay để được tư vấn miễn phí.